所有分类
桨叶干燥机工作原理及特点
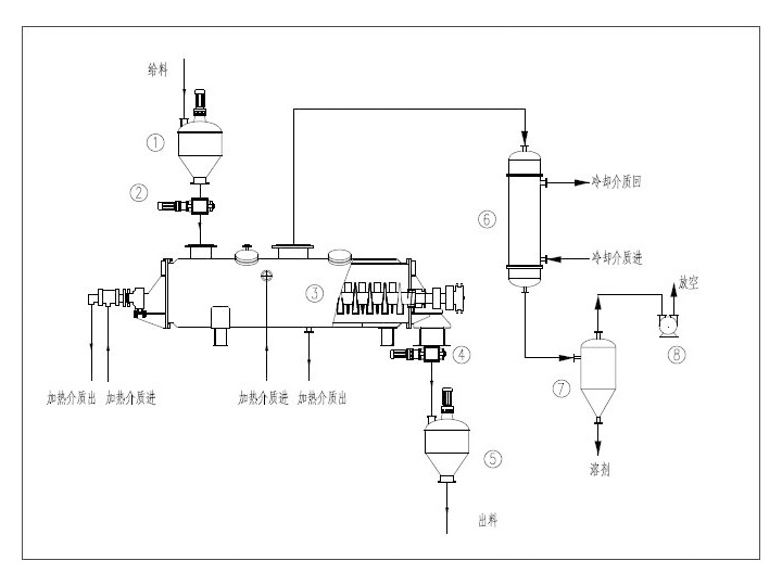
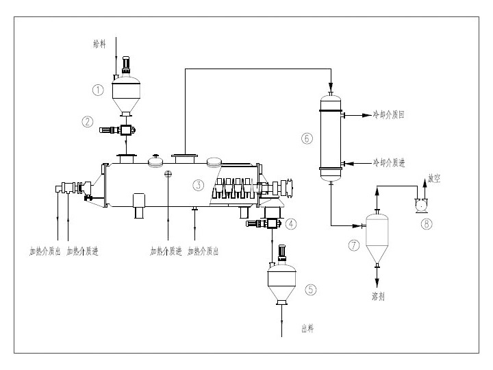
桨叶干燥机工作原理
桨叶干燥机由互相啮合的二到四根桨叶轴、带有夹套的W形壳体、机座以及传动部分组成,物料的整个干燥过程在封闭状态下进行,有机挥发气体及异味气体在密闭氛围下送至尾气处理装置,避免环境污染。
干燥机以蒸汽,热水或导热油作为加热介质,轴端装有热介质导入导出的旋转接头。加热介质分为两路,分别进入干燥机壳体夹套和桨叶轴内腔,将器身和桨叶轴同时加热,以传导加热的方式对物料进行加热干燥。被干燥的物料由螺旋送料机定量地连续送入干燥机的加料口,物料进入器身后,通过桨叶的转动使物料翻转、搅拌,不断更新加热介面,与器身和桨叶接触,被充分加热,使物料所含的表面水分蒸发。同时,物料随桨叶轴的旋转成螺旋轨迹向出料口方向输送,在输送中继续搅拌,使污泥中渗出的水分继续蒸发。^后,干燥均匀的合格产品由出料口排出。
桨叶干燥机特点
a.设备结构紧凑,装置占地面积小。由设备结构可知,干燥所需热量主要是由排列于空心轴上的空心桨叶壁面提供,而夹套壁面的传热量只占少部分。所以单位体积设备的传热面大,可节省设备占地面积,减少基建投资。
b.热量利用率高。污泥干燥机采用传导加热方式进行加热,所有传热面均被物料覆盖,减少了热量损失;没有热空气带走热量,热量利用率可达 90%以上。
c.楔形桨叶具有自净能力,可提高桨叶传热作用。旋转桨叶的倾斜面和颗粒或粉末层的联合运动所产生的分散力,使附着于加热斜面上的污泥自动地清除,桨叶保持着高效的传热功能。另外,由于两轴桨叶反向旋转,交替地分段压缩(在两轴桨叶面相距^近时)和膨胀(在两轴桨叶面相距离^远时)搅拌功能,传热均匀,提高了传热效果。
上一条:空心桨叶干燥机结构图
下一条:空心桨叶干燥机flash动画演示
渊江源干燥
